盈动财经

宁德时代公布国际专利申请:“集流组件及其制备工艺、换热装置、电池及用电设备”

12 07月
作者:小微|{/foreach}{/if}

证券之星消息,根据企查查数据显示宁德时代(300750)公布了一项国际专利申请,专利名为“集流组件及其制备工艺、换热装置、电池及用电设备”,专利申请号为PCT/CN2024/130935,国际公布日为2025年7月10日。

宁德时代公布国际专利申请:“集流组件及其制备工艺、换热装置、电池及用电设备”
图片来源于网络,如有侵权,请联系删除

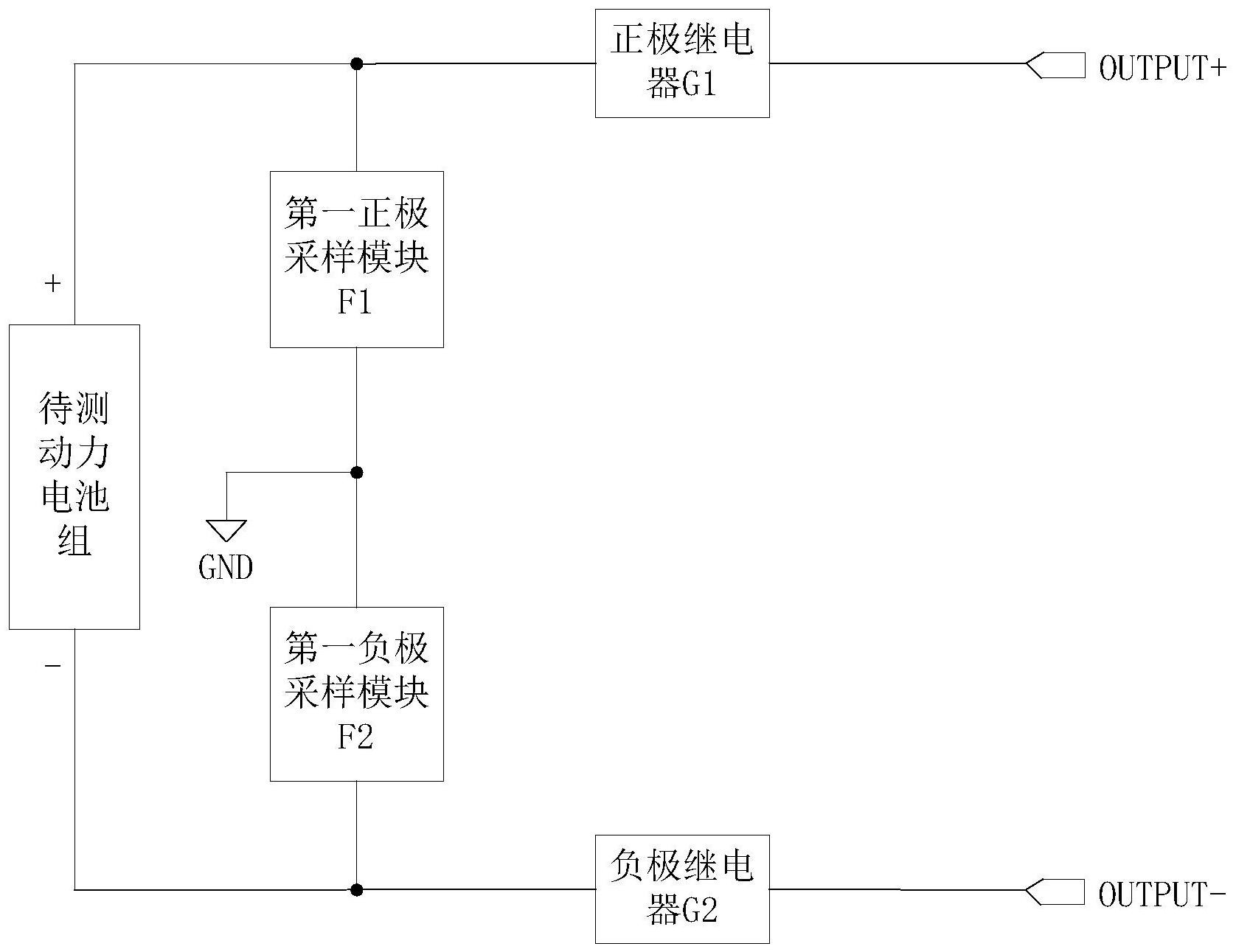
专利详情如下:

宁德时代公布国际专利申请:“集流组件及其制备工艺、换热装置、电池及用电设备”
图片来源于网络,如有侵权,请联系删除

图片来源:世界知识产权组织(WIPO)

今年以来宁德时代已公布的国际专利申请871个,较去年同期增加了19.32%。结合公司2024年年报财务数据,2024年公司在研发方面投入了186.07亿元,同比增1.37%。

数据来源:企查查

以上内容为证券之星据公开信息整理,由AI算法生成(网信算备310104345710301240019号),不构成投资建议。

浏览57.7k
返回
目录
返回
首页
世界银行对荷兰GenKey公司实施18个月制裁 交易商协会对6家债券主承销商启动自律调查

Copyright © 2024 dw 版权所有

备案号: 蜀ICP备2024051291号-17

盈动财经专业为您提供视野洞察、能源期货、黄金市场、金融市场、财经专题等财经方面资讯,盈动财经是一个专业财经领域资讯服务者。

本站部分内容为转载,不代表本站立场,如有侵权请联系处理。