中航光电公布国际专利申请:“集成熔断器的电源插座”
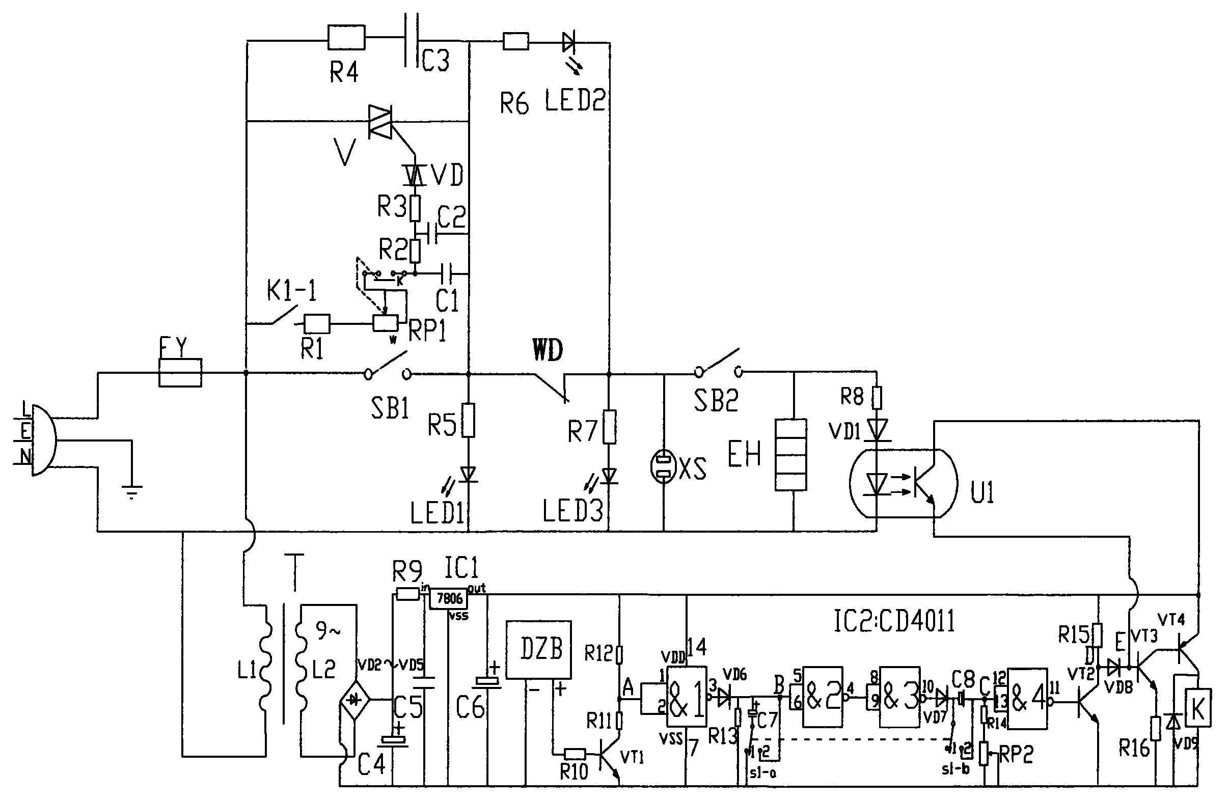
证券之星消息,根据企查查数据显示中航光电(002179)公布了一项国际专利申请,专利名为“集成熔断器的电源插座”,专利申请号为PCT/CN2024/121001,国际公布日为2025年8月7日。

图片来源于网络,如有侵权,请联系删除
专利详情如下:

图片来源于网络,如有侵权,请联系删除
图片来源:世界知识产权组织(WIPO)

图片来源于网络,如有侵权,请联系删除
今年以来中航光电已公布的国际专利申请8个,较去年同期减少了11.11%。结合公司2024年年报财务数据,2024年公司在研发方面投入了22.52亿元,同比增2.48%。
数据来源:企查查
以上内容为证券之星据公开信息整理,由AI算法生成(网信算备310104345710301240019号),不构成投资建议。
目录 返回
首页
